产品介绍
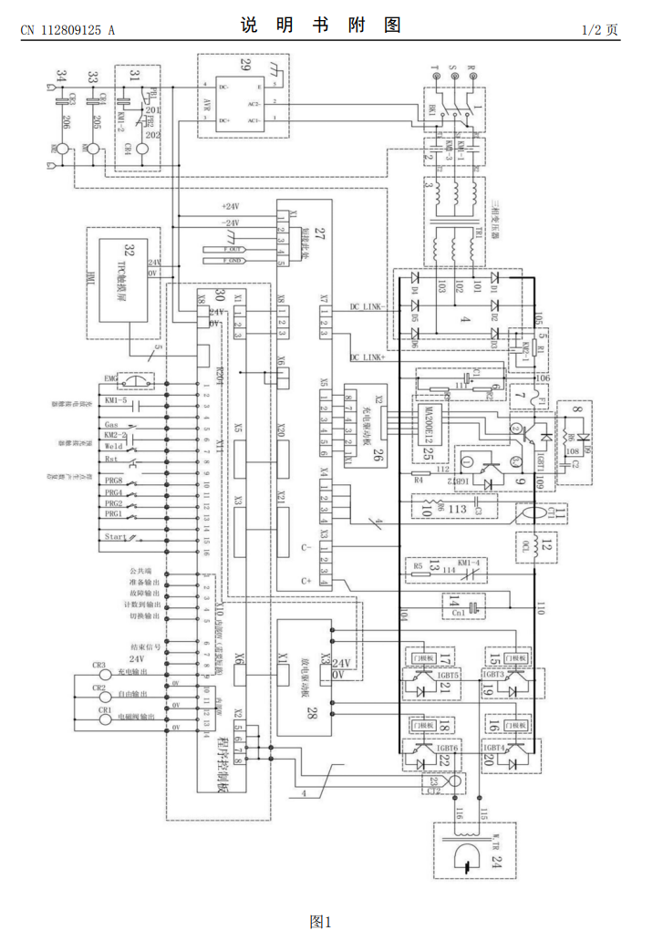
本产品涉及焊机技术领域,尤其是逆变式储能焊机以及其使用方法;它包括空气断路器、主电路接触器、三相充电变压器、三相全桥整流电路、预充完成接触器、DC?LINK电路、快速熔断器(保险丝)、充电IGBT、充电IGBT保护电路、吸收保护电路、充电电流传感器、输入平波电抗器、关机自动放电电路、储能电容器组、放电门极板、放电IGBT、放电变压器、放电检测传感器、充电门极板、充电控制板、程序控制板、放电驱动板、开关电源电路和触摸屏;焊接时间可控;主回路无需充电电阻限流,节约能耗;无需充电等待,提高工作效率。
产品规格

